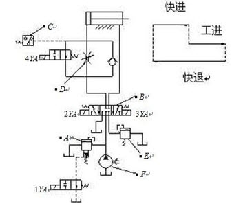
[问答题]

分析下述液压系统原理图,回答问题

1)写出A、B、C、D、E、F元件的名称

2)按快进—工进—快退—原位的动作循环,给出电磁铁动作表

参考答案与解析:

相关试题

某液压系统,其原理图如下: 写出职能符号1、2、3、4、5、6、7、8、9的名称

[试题]某液压系统,其原理图如下:写出职能符号 1、2、3、4、5、6、7、8、9的名称和作用

  • 查看答案
  • 根据右图回答以下问题①写出标有A、B、C、D、E、G元器件的名称。②标有B字母的

    [问答题,论述题] 根据右图回答以下问题①写出标有A、B、C、D、E、G元器件的名称。②标有B字母的元器件有何作用。③分析该系统图的运动情况。

  • 查看答案
  • 分析图示液压系统图并回答问题:1) 电磁阀(1)处于何种状态时,油泵卸荷?2)

    [试题]分析图示液压系统图并回答问题:1) 电磁阀(1)处于何种状态时,油泵卸荷?2) 要使油缸活塞杆伸出,电磁阀(1)应如何动作?3) 要使油缸活塞缩回,电磁阀(1)应如何动作?(注:1DR,2DT为电磁铁编号)

  • 查看答案
  • 某液压系统,其原理图如下: 写出职能符号 1、2、3、4、5、6、7、8、9的名

    [试题]某液压系统,其原理图如下: 写出职能符号 1、2、3、4、5、6、7、8、9的名称和作用

  • 查看答案
  • 怎样阅读液压系统原理图?

    [问答题] 怎样阅读液压系统原理图?

  • 查看答案
  • 读图(图1,图2),回答下列问题:(1)写出A,B,D三点的经纬度:A_____

    [问答题] 读图(图1,图2),回答下列问题:(1)写出A,B,D三点的经纬度:A______;B______;D______(2)A,B,C,D,E五点中,与诗句“坐地日行八万里”最吻合的点是______;位于北温带地区的是______点;B点位于C点______方向.(3)当地球在公转轨道上经过位置P时,太阳光直射点______.A.正向南移B.正向北移C.在南半球上D.在赤道上(4)地球从位置②→③→④的运动过程中,太阳光直射点的移动是从北回归线到____

  • 查看答案
  • 请画出砂浆车液压系统原理图。

    [问答题] 请画出砂浆车液压系统原理图。

  • 查看答案
  • 分析图示液压系统图并回答问题:1) 油缸活塞杆伸出,回路压力为2MPa,这时两电

    [试题]分析图示液压系统图并回答问题:1) 油缸活塞杆伸出,回路压力为2MPa,这时两电磁阀应如何控制?2) 油缸活塞杆缩回,回路压力为3.5MPa,这时两电磁阀应如何控制?

  • 查看答案
  • 分析图示液压系统说明:液压系统图中元件1、2、3、4、5、6、的名称;系统采用何

    [问答题] 分析图示液压系统说明:液压系统图中元件1、2、3、4、5、6、的名称;系统采用何种调速方式?什么情况下需要电磁铁4YA通电?

  • 查看答案
  • 电气控制原理图的分析,是控制原理图分析的()

    [填空题] 电气控制原理图的分析,是控制原理图分析的()

  • 查看答案
  • 分析下述液压系统原理图,回答问题1)写出A、B、C、D、E、F元件的名称2)按快